EXTI

EXTI 外部中断

中断系统

  • 中断:在主程序运行过程中,出现了特定的中断触发条件(中断源),使得CPU暂停当前正在运行的程序,转而去处理中断程序,处理完成后又返回原来被暂停的位置继续运行

  • 中断优先级:当有多个中断源同时申请中断时,CPU会根据中断源的轻重缓急进行裁决,优先响应更加紧急的中断源

  • 中断嵌套:当一个中断程序正在运行时,又有新的更高优先级的中断源申请中断,CPU再次暂停当前中断程序,转而去处理新的中断程序,处理完成后依次进行返回

中断执行流程

中断执行流程

STM32中断

  • 68个可屏蔽中断通道,包含EXTI、TIM、ADC、USART、SPI、I2C、RTC等多个外设

  • 使用NVIC统一管理中断,每个中断通道都拥有16个可编程的优先等级,可对优先级进行分组,进一步设置抢占优先级和响应优先级

NVIC NVIC NVIC NVIC

NVIC基本结构

NVIC

NVIC优先级分组

  • NVIC的中断优先级由优先级寄存器的4位(0~15)决定,这4位可以进行切分,分为高n位的抢占优先级和低4-n位的响应优先级

  • 抢占优先级高的可以中断嵌套,响应优先级高的可以优先排队,抢占优先级和响应优先级均相同的按中断号排队

  • 抢占优先级越小,优先级越高;响应优先级越大,优先级越高

分组方式抢占优先级响应优先级
分组00位,取值为04位,取值为0~15
分组11位,取值为0~13位,取值为0~7
分组22位,取值为0~32位,取值为0~3
分组33位,取值为0~71位,取值为0~1
分组44位,取值为0~150位,取值为0

EXTI简介

  • EXTI(Extern Interrupt)外部中断
  • EXTI可以监测指定GPIO口的电平信号,当其指定的GPIO口产生电平变化时,EXTI将立即向NVIC发出中断申请,经过NVIC裁决后即可中断CPU主程序,使CPU执行EXTI对应的中断程序
  • 支持的触发方式:上升沿/下降沿/双边沿/软件触发
  • 支持的GPIO口:所有GPIO口,但相同的Pin不能同时触发中断
  • 通道数:16个GPIO_Pin,外加PVD输出、RTC闹钟、USB唤醒、以太网唤醒
  • 触发响应方式:中断响应/事件响应

EXTI基本结构

EXTI基本结构

AFIO复用IO口

  • AFIO主要用于引脚复用功能的选择和重定义

  • 在STM32中,AFIO主要完成两个任务:复用功能引脚重映射、中断引脚选择

AFIO复用IO口

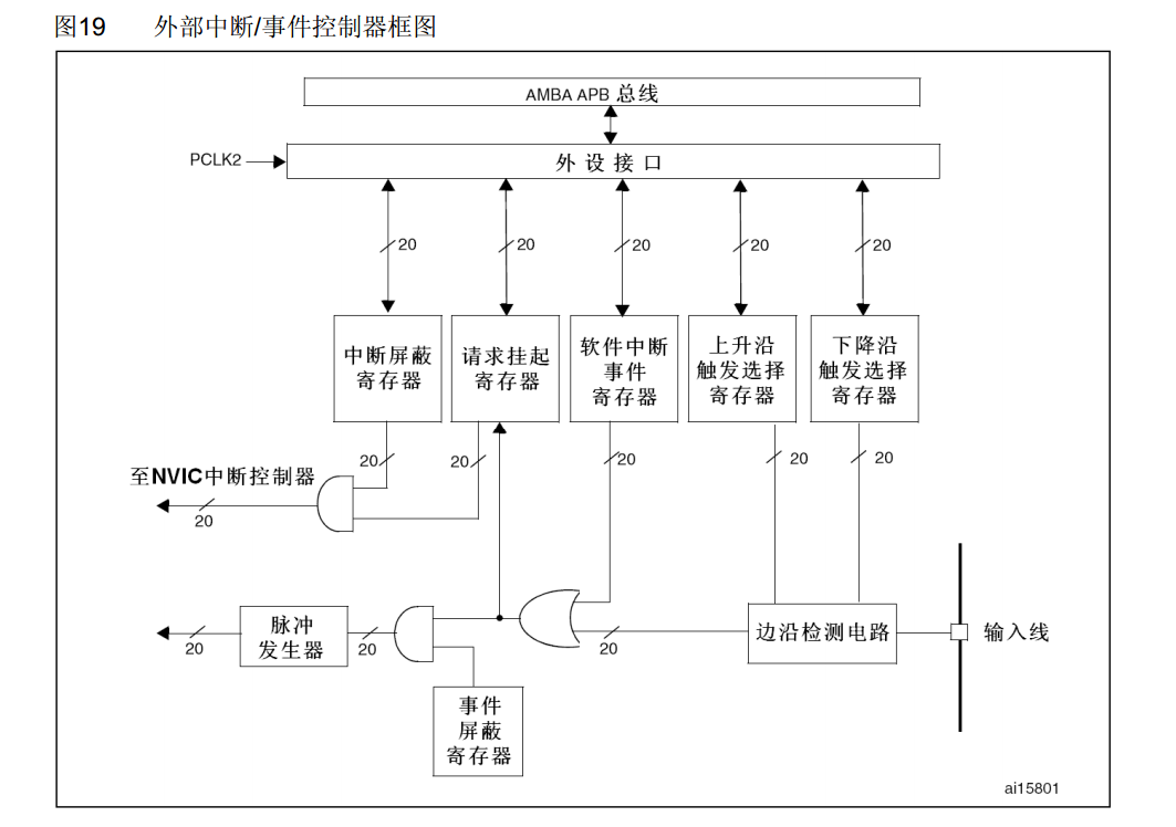
EXTI框图

EXTI框图

EXTI 外部中断 STM32 标准库函数介绍

1. 开启时钟

开启时钟
/*开启时钟*/
RCC_APB2PeriphClockCmd(RCC_APB2Periph_GPIOB, ENABLE); // 开启GPIOB的时钟
RCC_APB2PeriphClockCmd(RCC_APB2Periph_AFIO, ENABLE);  // 开启AFIO的时钟,外部中断必须开启AFIO的时钟

2. 初始化GPIO

GPIO初始化
/*GPIO初始化*/
GPIO_InitTypeDef GPIO_InitStructure;
GPIO_InitStructure.GPIO_Mode = GPIO_Mode_IPU;
GPIO_InitStructure.GPIO_Pin = GPIO_Pin_0 | GPIO_Pin_1;
GPIO_InitStructure.GPIO_Speed = GPIO_Speed_50MHz;
GPIO_Init(GPIOB, &GPIO_InitStructure); // 将PB0和PB1引脚初始化为上拉输入

3. AFIO选择中断引脚

GPIO_EXTILineConfig 函数原型
/**
  * @brief  选择用作EXTI线路的GPIO引脚。
  * @param  GPIO_PortSource: 选择作为EXTI线路源的GPIO端口。
  *   该参数可以为 GPIO_PortSourceGPIOx,其中x为A到G。
  * @param  GPIO_PinSource: 指定要配置的EXTI线路。
  *   该参数可以为 GPIO_PinSourcex,其中x为0到15。
  * @retval
  */
void GPIO_EXTILineConfig(uint8_t GPIO_PortSource, uint8_t GPIO_PinSource)
AFIO选择中断引脚
/*AFIO选择中断引脚*/
GPIO_EXTILineConfig(GPIO_PortSourceGPIOB, GPIO_PinSource0); // 将外部中断的0号线映射到GPIOB,即选择PB0为外部中断引脚
GPIO_EXTILineConfig(GPIO_PortSourceGPIOB, GPIO_PinSource1); // 将外部中断的1号线映射到GPIOB,即选择PB1为外部中断引脚

4. EXTI初始化

EXTI_InitTypeDef 结构体定义
typedef struct
{
/*!< 指定要使能或失能的EXTI线路。此参数可以是@ref EXTI_Lines的任意组合 */
uint32_t EXTI_Line;              
/*!< 指定EXTI线路的工作模式。此参数可以是@ref EXTIMode_TypeDef的取值
typedef enum
{
  EXTI_Mode_Interrupt = 0x00, // 中断模式
  EXTI_Mode_Event = 0x04 // 事件模式
}EXTIMode_TypeDef;
 */
EXTIMode_TypeDef EXTI_Mode;       
/*!< 指定EXTI线路的触发信号有效边沿。此参数可以是@ref EXTITrigger_TypeDef的取值
typedef enum
{
  EXTI_Trigger_Rising = 0x08, // 上升沿触发
  EXTI_Trigger_Falling = 0x0C, // 下降沿触发
  EXTI_Trigger_Rising_Falling = 0x10 // 上升沿和下降沿触发
}EXTITrigger_TypeDef;
 */
EXTITrigger_TypeDef EXTI_Trigger; 
/*!< 指定所选EXTI线路的新状态。此参数可以设置为ENABLE或DISABLE */ 
FunctionalState EXTI_LineCmd;     
}EXTI_InitTypeDef;
EXTI_Init 函数原型
/**
  * @brief  根据EXTI_InitStruct中指定的参数初始化EXTI外设。
  * @param  EXTI_InitStruct: 指向EXTI_InitTypeDef结构体的指针,
  *         该结构体包含了EXTI外设的配置信息。
  * @retval
  */
void EXTI_Init(EXTI_InitTypeDef* EXTI_InitStruct)
EXTI初始化
/*EXTI初始化*/
EXTI_InitTypeDef EXTI_InitStructure;                    // 定义结构体变量
EXTI_InitStructure.EXTI_Line = EXTI_Line0 | EXTI_Line1; // 选择配置外部中断的0号线和1号线
EXTI_InitStructure.EXTI_LineCmd = ENABLE;               // 指定外部中断线使能
EXTI_InitStructure.EXTI_Mode = EXTI_Mode_Interrupt;     // 指定外部中断线为中断模式
EXTI_InitStructure.EXTI_Trigger = EXTI_Trigger_Falling; // 指定外部中断线为下降沿触发
EXTI_Init(&EXTI_InitStructure);                         // 将结构体变量交给EXTI_Init,配置EXTI外设

NVIC

NVIC中断分组
/**
配置NVIC为分组2
即抢占优先级范围:0~3,响应优先级范围:0~3
此分组配置在整个工程中仅需调用一次
若有多个中断,可以把此代码放在main函数内,while循环之前
若调用多次配置分组的代码,则后执行的配置会覆盖先执行的配置
*/
NVIC_PriorityGroupConfig(NVIC_PriorityGroup_2); 
NVIC_InitTypeDef 结构体定义
typedef struct
{
  uint8_t NVIC_IRQChannel;                    /*!< 指定要使能或失能的中断通道。
                                                   此参数可以是 @ref IRQn_Type 的取值
                                                   (完整的STM32设备中断通道列表请参考 stm32f10x.h 文件) */

  uint8_t NVIC_IRQChannelPreemptionPriority;  /*!< 指定 NVIC_IRQChannel 所选中断通道的抢占优先级。
                                                   此参数的取值范围为0~15,具体请参考 @ref NVIC_Priority_Table 表格 */

  uint8_t NVIC_IRQChannelSubPriority;         /*!< 指定 NVIC_IRQChannel 所选中断通道的响应优先级(子优先级)。
                                                   此参数的取值范围为0~15,具体请参考 @ref NVIC_Priority_Table 表格 */

  FunctionalState NVIC_IRQChannelCmd;         /*!< 指定 NVIC_IRQChannel 所定义的中断通道是否使能。
                                                   此参数可以设置为 ENABLE 或 DISABLE */   
} NVIC_InitTypeDef;
NVIC配置
NVIC_InitTypeDef NVIC_InitStructure;                      // 定义结构体变量
NVIC_InitStructure.NVIC_IRQChannel = EXTI0_IRQn;          // 选择配置NVIC的EXTI0线
NVIC_InitStructure.NVIC_IRQChannelCmd = ENABLE;           // 指定NVIC线路使能
NVIC_InitStructure.NVIC_IRQChannelPreemptionPriority = 1; // 指定NVIC线路的抢占优先级为1
NVIC_InitStructure.NVIC_IRQChannelSubPriority = 1;        // 指定NVIC线路的响应优先级为1
NVIC_Init(&NVIC_InitStructure);                           // 将结构体变量交给NVIC_Init,配置NVIC外设

NVIC_InitStructure.NVIC_IRQChannel = EXTI1_IRQn;          // 选择配置NVIC的EXTI1线
NVIC_InitStructure.NVIC_IRQChannelCmd = ENABLE;           // 指定NVIC线路使能
NVIC_InitStructure.NVIC_IRQChannelPreemptionPriority = 1; // 指定NVIC线路的抢占优先级为1
NVIC_InitStructure.NVIC_IRQChannelSubPriority = 2;        // 指定NVIC线路的响应优先级为2
NVIC_Init(&NVIC_InitStructure);  

中断函数

EXTI0_IRQHandler
/**
 * 函    数:EXTI0外部中断函数
 * 参    数:无
 * 返 回 值:无
 * 注意事项:此函数为中断函数,无需调用,中断触发后自动执行
 *           函数名为预留的指定名称,可以从启动文件复制
 *           请确保函数名正确,不能有任何差异,否则中断函数将不能进入
 */
void EXTI0_IRQHandler(void)
{
  if (EXTI_GetITStatus(EXTI_Line0) == SET) // 判断是否是外部中断0号线触发的中断
  {
    // 中断处理代码

    EXTI_ClearITPendingBit(EXTI_Line0); // 清除外部中断0号线的中断标志位
                                        // 中断标志位必须清除
                                        // 否则中断将连续不断地触发,导致主程序卡死
  }
}

// 其他中断函数同理

代码实例

对射式红外传感器计次

CountSensor.h
#ifndef __COUNT_SENSOR_H
#define __COUNT_SENSOR_H

void CountSensor_Init(void);
uint16_t CountSensor_Get(void);

#endif
CountSensor.c
#include "stm32f10x.h"                  // Device header

uint16_t CountSensor_Count;				//全局变量,用于计数

/**
  * 函    数:计数传感器初始化
  * 参    数:无
  * 返 回 值:无
  */
void CountSensor_Init(void)
{
	/*开启时钟*/
	RCC_APB2PeriphClockCmd(RCC_APB2Periph_GPIOB, ENABLE);		//开启GPIOB的时钟
	RCC_APB2PeriphClockCmd(RCC_APB2Periph_AFIO, ENABLE);		//开启AFIO的时钟,外部中断必须开启AFIO的时钟
	
	/*GPIO初始化*/
	GPIO_InitTypeDef GPIO_InitStructure;
	GPIO_InitStructure.GPIO_Mode = GPIO_Mode_IPU;
	GPIO_InitStructure.GPIO_Pin = GPIO_Pin_14;
	GPIO_InitStructure.GPIO_Speed = GPIO_Speed_50MHz;
	GPIO_Init(GPIOB, &GPIO_InitStructure);						//将PB14引脚初始化为上拉输入
	
	/*AFIO选择中断引脚*/
	GPIO_EXTILineConfig(GPIO_PortSourceGPIOB, GPIO_PinSource14);//将外部中断的14号线映射到GPIOB,即选择PB14为外部中断引脚
	
	/*EXTI初始化*/
	EXTI_InitTypeDef EXTI_InitStructure;						//定义结构体变量
	EXTI_InitStructure.EXTI_Line = EXTI_Line14;					//选择配置外部中断的14号线
	EXTI_InitStructure.EXTI_LineCmd = ENABLE;					//指定外部中断线使能
	EXTI_InitStructure.EXTI_Mode = EXTI_Mode_Interrupt;			//指定外部中断线为中断模式
	EXTI_InitStructure.EXTI_Trigger = EXTI_Trigger_Falling;		//指定外部中断线为下降沿触发
	EXTI_Init(&EXTI_InitStructure);								//将结构体变量交给EXTI_Init,配置EXTI外设
	
	/*NVIC中断分组*/
	NVIC_PriorityGroupConfig(NVIC_PriorityGroup_2);				//配置NVIC为分组2
																//即抢占优先级范围:0~3,响应优先级范围:0~3
																//此分组配置在整个工程中仅需调用一次
																//若有多个中断,可以把此代码放在main函数内,while循环之前
																//若调用多次配置分组的代码,则后执行的配置会覆盖先执行的配置
	
	/*NVIC配置*/
	NVIC_InitTypeDef NVIC_InitStructure;						//定义结构体变量
	NVIC_InitStructure.NVIC_IRQChannel = EXTI15_10_IRQn;		//选择配置NVIC的EXTI15_10线
	NVIC_InitStructure.NVIC_IRQChannelCmd = ENABLE;				//指定NVIC线路使能
	NVIC_InitStructure.NVIC_IRQChannelPreemptionPriority = 1;	//指定NVIC线路的抢占优先级为1
	NVIC_InitStructure.NVIC_IRQChannelSubPriority = 1;			//指定NVIC线路的响应优先级为1
	NVIC_Init(&NVIC_InitStructure);								//将结构体变量交给NVIC_Init,配置NVIC外设
}

/**
  * 函    数:获取计数传感器的计数值
  * 参    数:无
  * 返 回 值:计数值,范围:0~65535
  */
uint16_t CountSensor_Get(void)
{
	return CountSensor_Count;
}

/**
  * 函    数:EXTI15_10外部中断函数
  * 参    数:无
  * 返 回 值:无
  * 注意事项:此函数为中断函数,无需调用,中断触发后自动执行
  *           函数名为预留的指定名称,可以从启动文件复制
  *           请确保函数名正确,不能有任何差异,否则中断函数将不能进入
  */
void EXTI15_10_IRQHandler(void)
{
	if (EXTI_GetITStatus(EXTI_Line14) == SET)		//判断是否是外部中断14号线触发的中断
	{
		/*如果出现数据乱跳的现象,可再次判断引脚电平,以避免抖动*/
		if (GPIO_ReadInputDataBit(GPIOB, GPIO_Pin_14) == 0)
		{
			CountSensor_Count ++;					//计数值自增一次
		}
		EXTI_ClearITPendingBit(EXTI_Line14);		//清除外部中断14号线的中断标志位
													//中断标志位必须清除
													//否则中断将连续不断地触发,导致主程序卡死
	}
}
main.c
#include "stm32f10x.h"                  // Device header
#include "Delay.h"
#include "OLED.h"
#include "CountSensor.h"

int main(void)
{
	/*模块初始化*/
	OLED_Init();			//OLED初始化
	CountSensor_Init();		//计数传感器初始化
	
	/*显示静态字符串*/
	OLED_ShowString(1, 1, "Count:");	//1行1列显示字符串Count:
	
	while (1)
	{
		OLED_ShowNum(1, 7, CountSensor_Get(), 5);		//OLED不断刷新显示CountSensor_Get的返回值
	}
}

旋转编码器

Encoder.h
#ifndef __ENCODER_H
#define __ENCODER_H

void Encoder_Init(void);
int16_t Encoder_Get(void);

#endif
Encoder.c
#include "stm32f10x.h"

int16_t Encoder_Count; // 全局变量,用于计数旋转编码器的增量值

/**
 * 函    数:旋转编码器初始化
 * 参    数:无
 * 返 回 值:无
 */
void Encoder_Init(void)
{
  /*开启时钟*/
  RCC_APB2PeriphClockCmd(RCC_APB2Periph_GPIOB, ENABLE); // 开启GPIOB的时钟
  RCC_APB2PeriphClockCmd(RCC_APB2Periph_AFIO, ENABLE);  // 开启AFIO的时钟,外部中断必须开启AFIO的时钟

  /*GPIO初始化*/
  GPIO_InitTypeDef GPIO_InitStructure;
  GPIO_InitStructure.GPIO_Mode = GPIO_Mode_IPU;
  GPIO_InitStructure.GPIO_Pin = GPIO_Pin_0 | GPIO_Pin_1;
  GPIO_InitStructure.GPIO_Speed = GPIO_Speed_50MHz;
  GPIO_Init(GPIOB, &GPIO_InitStructure); // 将PB0和PB1引脚初始化为上拉输入

  /*AFIO选择中断引脚*/
  GPIO_EXTILineConfig(GPIO_PortSourceGPIOB, GPIO_PinSource0); // 将外部中断的0号线映射到GPIOB,即选择PB0为外部中断引脚
  GPIO_EXTILineConfig(GPIO_PortSourceGPIOB, GPIO_PinSource1); // 将外部中断的1号线映射到GPIOB,即选择PB1为外部中断引脚

  /*EXTI初始化*/
  EXTI_InitTypeDef EXTI_InitStructure;                    // 定义结构体变量
  EXTI_InitStructure.EXTI_Line = EXTI_Line0 | EXTI_Line1; // 选择配置外部中断的0号线和1号线
  EXTI_InitStructure.EXTI_LineCmd = ENABLE;               // 指定外部中断线使能
  EXTI_InitStructure.EXTI_Mode = EXTI_Mode_Interrupt;     // 指定外部中断线为中断模式
  EXTI_InitStructure.EXTI_Trigger = EXTI_Trigger_Falling; // 指定外部中断线为下降沿触发
  EXTI_Init(&EXTI_InitStructure);                         // 将结构体变量交给EXTI_Init,配置EXTI外设

  /*NVIC中断分组*/
  NVIC_PriorityGroupConfig(NVIC_PriorityGroup_2); // 配置NVIC为分组2
                                                  // 即抢占优先级范围:0~3,响应优先级范围:0~3
                                                  // 此分组配置在整个工程中仅需调用一次
                                                  // 若有多个中断,可以把此代码放在main函数内,while循环之前
                                                  // 若调用多次配置分组的代码,则后执行的配置会覆盖先执行的配置

  /*NVIC配置*/
  NVIC_InitTypeDef NVIC_InitStructure;                      // 定义结构体变量
  NVIC_InitStructure.NVIC_IRQChannel = EXTI0_IRQn;          // 选择配置NVIC的EXTI0线
  NVIC_InitStructure.NVIC_IRQChannelCmd = ENABLE;           // 指定NVIC线路使能
  NVIC_InitStructure.NVIC_IRQChannelPreemptionPriority = 1; // 指定NVIC线路的抢占优先级为1
  NVIC_InitStructure.NVIC_IRQChannelSubPriority = 1;        // 指定NVIC线路的响应优先级为1
  NVIC_Init(&NVIC_InitStructure);                           // 将结构体变量交给NVIC_Init,配置NVIC外设

  NVIC_InitStructure.NVIC_IRQChannel = EXTI1_IRQn;          // 选择配置NVIC的EXTI1线
  NVIC_InitStructure.NVIC_IRQChannelCmd = ENABLE;           // 指定NVIC线路使能
  NVIC_InitStructure.NVIC_IRQChannelPreemptionPriority = 1; // 指定NVIC线路的抢占优先级为1
  NVIC_InitStructure.NVIC_IRQChannelSubPriority = 2;        // 指定NVIC线路的响应优先级为2
  NVIC_Init(&NVIC_InitStructure);                           // 将结构体变量交给NVIC_Init,配置NVIC外设
}

/**
 * 函    数:旋转编码器获取增量值
 * 参    数:无
 * 返 回 值:自上此调用此函数后,旋转编码器的增量值
 */
int16_t Encoder_Get(void)
{
  /*使用Temp变量作为中继,目的是返回Encoder_Count后将其清零*/
  /*在这里,也可以直接返回Encoder_Count
    但这样就不是获取增量值的操作方法了
    也可以实现功能,只是思路不一样*/
  int16_t Temp;
  Temp = Encoder_Count;
  Encoder_Count = 0;
  return Temp;
}

/**
 * 函    数:EXTI0外部中断函数
 * 参    数:无
 * 返 回 值:无
 * 注意事项:此函数为中断函数,无需调用,中断触发后自动执行
 *           函数名为预留的指定名称,可以从启动文件复制
 *           请确保函数名正确,不能有任何差异,否则中断函数将不能进入
 */
void EXTI0_IRQHandler(void)
{
  if (EXTI_GetITStatus(EXTI_Line0) == SET) // 判断是否是外部中断0号线触发的中断
  {
    /*如果出现数据乱跳的现象,可再次判断引脚电平,以避免抖动*/
    if (GPIO_ReadInputDataBit(GPIOB, GPIO_Pin_0) == 0)
    {
      if (GPIO_ReadInputDataBit(GPIOB, GPIO_Pin_1) == 0) // PB0的下降沿触发中断,此时检测另一相PB1的电平,目的是判断旋转方向
      {
        Encoder_Count--; // 此方向定义为反转,计数变量自减
        // Serial_Printf("\r\nEncoder=%d", Encoder_Count);
      }
    }
    EXTI_ClearITPendingBit(EXTI_Line0); // 清除外部中断0号线的中断标志位
                                        // 中断标志位必须清除
                                        // 否则中断将连续不断地触发,导致主程序卡死
  }
}

/**
 * 函    数:EXTI1外部中断函数
 * 参    数:无
 * 返 回 值:无
 * 注意事项:此函数为中断函数,无需调用,中断触发后自动执行
 *           函数名为预留的指定名称,可以从启动文件复制
 *           请确保函数名正确,不能有任何差异,否则中断函数将不能进入
 */
void EXTI1_IRQHandler(void)
{
  if (EXTI_GetITStatus(EXTI_Line1) == SET) // 判断是否是外部中断1号线触发的中断
  {
    /*如果出现数据乱跳的现象,可再次判断引脚电平,以避免抖动*/
    if (GPIO_ReadInputDataBit(GPIOB, GPIO_Pin_1) == 0)
    {
      if (GPIO_ReadInputDataBit(GPIOB, GPIO_Pin_0) == 0) // PB1的下降沿触发中断,此时检测另一相PB0的电平,目的是判断旋转方向
      {
        Encoder_Count++; // 此方向定义为正转,计数变量自增
        // Serial_Printf("\r\nEncoder=%d", Encoder_Count);
      }
    }
    EXTI_ClearITPendingBit(EXTI_Line1); // 清除外部中断1号线的中断标志位
                                        // 中断标志位必须清除
                                        // 否则中断将连续不断地触发,导致主程序卡死
  }
}